如果您正在尋找相關產品或有其他任何問題,可隨時撥打公司服務熱線,或點擊下方按鈕與我們在線交流!
方案背景:
目前,有色金屬行業已核實的企業數量為168家。其中從行業分布來看,已核發的企業數量以鉛鋅冶煉、鉛冶煉、銅冶煉和鋁冶煉較多;從省份分布來看,云南省已核發企業數量多,整體來看,多分布于華北地區。由于有色金屬工業是能源消耗大戶,且隨著新環保法的實施,環保設施運行成本逐漸增加。并且,近年來有色金屬行業存量資產規模較大,相關采礦、冶煉和生產企業逐步產生新的業務需求,如降低生產成本、提高產品質量、增強勞動生產率、縮短交貨周期、節能減排等。
方案介紹:
適用行業:有色行業 方案額定出力:85噸
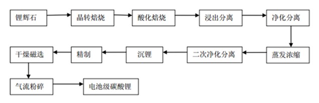
從有色金屬用途來看,我國有色金屬是能源、信息技術和材料三大支柱產業的基礎,廣泛應用于交通運輸、電力、建筑業、通訊工業等基礎行業。不同的有色金屬,其冶煉和壓延加工工藝有所不同,以電池級碳酸鋰等有色輕金屬為例,主要有焙燒、分離、蒸發濃縮、沉鋰、精制、干燥、粉碎等工序。

根據以往中正鍋爐合作過的有色金屬行業項目經驗,在電池級碳酸鋰這類有色輕金屬的加工過程中,水洗工序的硫酸逆流洗滌需采用直通蒸汽使槽內溫度升至90℃;漿料中和反應、產品合成反應需采用盤管蒸汽加熱升溫至90℃和95℃;產品洗滌所用的95℃熱水洗滌也是采用蒸汽盤管加熱;產品烘干采用蒸汽加熱的盤式干燥機烘干;母液蒸發采用蒸汽通入MVR蒸發器蒸發母液;粗碳酸鋰攪洗所用的95℃熱水也是通過盤管加熱。這些工序都是通過蒸汽鍋爐保證反應溫度。
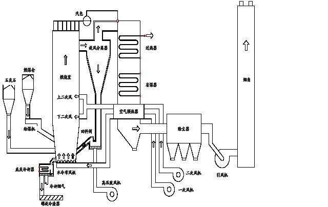
通過將中正鍋爐的客戶案例進行統計分析,可以看出對有色輕金屬企業而言,由于能源消耗非常大,燃料成本非常高,以及環保意識的逐漸增強,燃燒效率高、污染排放量低的DHX系列循環流化床鍋爐應用較多。如某年產17.5kt電池級碳酸鋰企業,中正鍋爐的技術人員綜合燃料成本、燃燒效率及環保因素為其推薦了50噸及35噸的DHX系列循環流化床鍋爐各一臺用于生產中提供蒸汽。
方案優勢:
設備燃燒效率高
由于流化床中劇烈的質量和熱量交換,未燃盡的煤粒子通過多次循環,可增加其在爐內停留的時間,有利于燃料充分燃燒。

燃料適應性廣
DHX型循環流化床鍋爐不僅可以燃用煙煤、褐煤等易燃煤種,也可以燃用無煙煤等難燃煤種,廢棄爐渣可綜合利用,爐渣含碳量一般在2%以下,還可以燃燒樹皮、垃圾等生物質燃料。
污染排放量低
DHX型循環流化床鍋爐在適當的鈣硫比和石灰石粒度下,可獲得高達80%--90%的脫硫率;同時由于較低的燃燒溫度,采用分級送風,使該型號鍋爐燃燒時產生的氮氧化物也遠低于煤粉爐,因此其二氧化硫和氮氧化物排放量都較低。
文章【年產17.5kt電池級碳酸鋰供熱解決方案】由鍋爐廠整理發布,轉載請注明:http://www.yanphp.com/new/18.html